聯系人:李經理
手 機:13407546885
電 話:400-002-0516
地 址:徐州高新技術產業開發區第三工業園經緯路21號

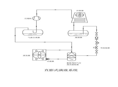
結合了直膨和滿液制冷系統的優點,在造價方面比滿液低、比干式高,介于二者之間,制冷效果和滿液制冷系統接近,工作原理是利用物質在不同壓力下的沸點差異,通過降低壓力使液體迅速蒸發,實現汽液分離,阻止氣體進入蒸發器內,從而減小了蒸發器的蒸發阻力,增大了蒸發空間,實現蒸發器內制冷劑的類飽和蒸發,提高了蒸發效率。同時還具有一定的分油效果,使蒸發管路內壁油膜變薄,降低熱阻,提高換熱效率,實現制冷劑在蒸發器內的飽和高效循環。

管理員
該內容暫無評論